Dual Air Brake System
Dual air brake system. Designed to discover the presence of air leaks andor sluggish performance in the Dual Air Brake Pneumatic System. The entire system from the compressor through to the actuators at the spring brakes can be easily diagnosed in a short period of time by performing these tests. A dual air brake system has two separate air brake systems which use a single set of brake controls.
Air compressor uses a certain amount of engine power. Virtually all heavy-duty vehicles on the road today are using a dual-circuit air system Fig. Emergency StoppingBrake System.
A two brake system one operates the front brakes and one operates the back brakes. The system has been developed to prevent total brake failures and give you more control by allowing the truck to be. A dual air brake system has two separate air brake systems which use a single set of brake controls.
What is a dual air brake system. One system typically operates the regular brakes on the rear axle or axles. 2 Brakes Apply Too Slowly-Brakes need adjusting or lubricating-Low air pressure in the brake system below 60 psi-Insufficient brake valve delivery pressure-Excessive leakage with brakes applied-Restricted tubing or hose-Treadle travel restricted.
54 Air Brake Manual Basic Dual Air Brake System Most air brake equipped vehicles on the road today are using a dual air brake system. CDL Handbook Air Brake Manual. This gauge shows how much air pressure you are applying to the brakes.
A dual air brake system has two separate air brake systems which use a single set of brake controls. A dual air brake system has two separate air brake systems that use a single set of brake controls. Most heavy-duty vehicles use dual air brake systems.
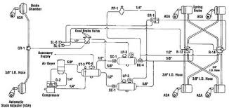
How your School Bus Dual Air Brake System works. After completion you will know whether or not the.
A two braking system one for each side of the vehicle.
Emergency StoppingBrake System. The purpose of this bulletin is to clarify the Office of School Transportations recommendations and the statutorily required procedures for the inspection of the Federal Motor Vehicle Safety Standard FMVSS 571121 Standard No. And function of an air brake system. Or a single gauge with two needles Dual systems will be discussed later. A two braking system one for each side of the vehicle. A dual air brake system has two separate air brake systems which use a single set of brake controls. Each system has its own air tanks hoses lines etc. Hydraulic oil brake system is used for light vehicles such as cars light-duty trucks etc. A dual air brake system has two separate air brake systems that use a single set of brake controls.
One system typically operates the regular brakes on the rear axle or axles. A two braking system one for each side of the vehicle. A dual air brake system has two separate air brake systems which use a single set of brake controls. The system has been developed to accommodate a mechanically secured parking brake that can be applied in the event of service brake failure. What is a dual air brake system. One system typically operates the regular brakes on the rear axle or axles. After completion you will know whether or not the.




Post a Comment for "Dual Air Brake System"